Электроника Г9.02 не систематически светится лишний сегмент - Часовой форум Watch.ru
 
Вернуться назад   Часовой форум Watch.ru > Ремонт часов, обслуживание часов > Ремонт часов и обслуживание
Регистрация | Забыли пароль?

Ремонт часов и обслуживание

Всё о ремонте часов и обслуживании часов, часовое оборудование.
Ответ
 
Опции темы
  #1  
Старый 27.01.2018, 11:51
Sashun Sashun вне форума  
Форумчанин
 
Регистрация: 13.04.2012
Адрес: Одесса
Сообщений: 1,794
Сказал(а) спасибо: 62
Поблагодарили 1,433 раз(а) в 815 сообщениях
Электроника Г9.02 не систематически светится лишний сегмент

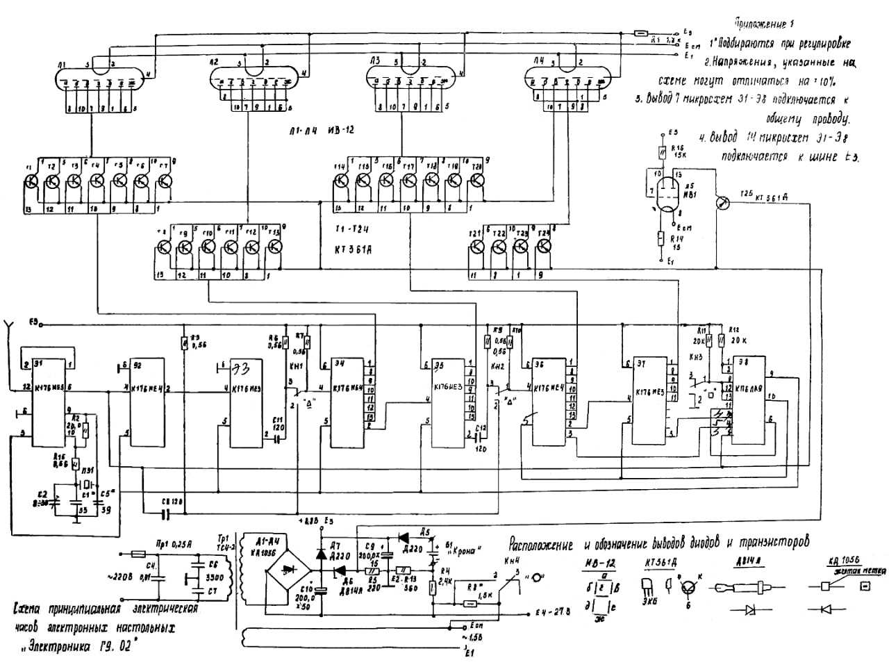
В ремонте Электроника Г9.02 выпуск январь 1979 г. зав. № 9925.
Диагноз. Отсутствует сетевой трансформатор.
Трансформатор намотан новый на найденныое в хламе старое Ш-образное железо, найдены точки подключения выводов, надежно укреплен на плате. Часики заработали, но не систематически светится лишний сегмент левый нижний в разряде минут.
Лампы местами менял - неисправность, видимо, не в лампе. Точность пока не проверял, похожа на правильную - несколько часов ходят верно.
На фото - последовательные показания сегодня с 08:41 до 08:45.
Лишний сегмент чаще светится, чем не светится, на половинной яркости (при нажатой кнопке "Яркость") имеет 3 режима - не светится, светится в полнакала или в полный накал.

Умом понимаю, что утечка в каком-то из 24-х транзисторов КТ361А , а в каком именно - смотрю в схему 3-й час как баран и понять не могу!
Если не чересчур затруднит - тыкните, пожалуйста, на фото - какой менять нужно?
Или и микросхема какая-то могла приказать долго жить?
Миниатюры
Нажмите на изображение для увеличения
Название: Электроника 008.jpg
Просмотров: 378
Размер:	5.7 Кб
ID:	2077430   Нажмите на изображение для увеличения
Название: Электроника 009.jpg
Просмотров: 610
Размер:	132.3 Кб
ID:	2077431   Нажмите на изображение для увеличения
Название: Электроника 010.jpg
Просмотров: 677
Размер:	57.3 Кб
ID:	2077432   Нажмите на изображение для увеличения
Название: Электроника 011.jpg
Просмотров: 491
Размер:	93.9 Кб
ID:	2077433  
__________________
С уважением, А.Малышев
Ответить с цитированием
  #2  
Старый 27.01.2018, 12:36
Tama Tama вне форума  
Форумчанин
 
Регистрация: 29.02.2008
Адрес: Самара
Сообщений: 132
Сказал(а) спасибо: 10
Поблагодарили 37 раз(а) в 32 сообщениях
В разряде минут всего 4 транзистора, если не ошибаюсь- сегментом Д управляет Т23.
Микросхема К176ИЕ3 управляет транзисторами. Микросхемы хорошо описаны в справочнике автора Шило.
Ответить с цитированием
  #3  
Старый 27.01.2018, 14:08
Аватар для mishinmaster
mishinmaster mishinmaster вне форума  
Форумчанин
 
Регистрация: 11.08.2009
Адрес: город Днепр
Сообщений: 2,425
Сказал(а) спасибо: 949
Поблагодарили 1,463 раз(а) в 925 сообщениях
Недавно сделал такие же с таким же дефектом. Транзистор оказался не при чем. Решилось пропайкой платы. Там конструктивно отвратительная металлизация между поверхностями ПП.
Ответить с цитированием
  #4  
Старый 27.01.2018, 19:05
Аватар для 4MASTER
4MASTER 4MASTER вне форума  
Форумчанин
 
Регистрация: 25.03.2013
Адрес: Latvija
Сообщений: 3,210
Сказал(а) спасибо: 181
Поблагодарили 1,164 раз(а) в 984 сообщениях
Да отследите дорожку от этого сигмента до транзисторов , там же все видно..
Ответить с цитированием
  #5  
Старый 30.01.2018, 18:48
Sashun Sashun вне форума  
Форумчанин
 
Регистрация: 13.04.2012
Адрес: Одесса
Сообщений: 1,794
Сказал(а) спасибо: 62
Поблагодарили 1,433 раз(а) в 815 сообщениях
Таинственное самоизлечение

Плюнул и отставил часы 3 дня назад в сторону - нужна была розетка возле стола для паяльника, чтоб другие часы чинить.
Сегодня, чисто по наитию, решил к этой Электронике Г9.02 вернуться, включил. выставил кнопками время, и, с удивлением, обнаружил, что злополучный "лишний" левый нижний сегмент в разряде минут светиться перестал - см. фото. Как было - тоже на фото.

В чудеса в часах не верю, но, вот уже пара часов, как "полет нормальный" . Как такое может быть - не пойму .
Миниатюры
Нажмите на изображение для увеличения
Название: Электроника 012.jpg
Просмотров: 423
Размер:	11.7 Кб
ID:	2081057   Нажмите на изображение для увеличения
Название: Электроника 013.jpg
Просмотров: 374
Размер:	8.7 Кб
ID:	2081058   Нажмите на изображение для увеличения
Название: Электроника 014.jpg
Просмотров: 307
Размер:	6.5 Кб
ID:	2081059   Нажмите на изображение для увеличения
Название: Электроника 015.jpg
Просмотров: 348
Размер:	6.0 Кб
ID:	2081060   Нажмите на изображение для увеличения
Название: Электроника 008.jpg
Просмотров: 352
Размер:	5.7 Кб
ID:	2081061  
__________________
С уважением, А.Малышев
Ответить с цитированием
  #6  
Старый 30.01.2018, 19:00
Аватар для VGA240x320
VGA240x320 VGA240x320 вне форума  
Форумчанин
 
Регистрация: 11.11.2013
Адрес: Ростов-на-Дону
Сообщений: 1,818
Сказал(а) спасибо: 38,662
Поблагодарили 10,587 раз(а) в 2,186 сообщениях
В электронике только два дефекта: Наличие проводимости, там где её не должно быть, и отсутствие,там где она должна быть.
На практике, самое слабое место- ламповые панели. Да к тому же из дерьмового пластика.
Ответить с цитированием
  #7  
Старый 31.01.2018, 14:48
Sashun Sashun вне форума  
Форумчанин
 
Регистрация: 13.04.2012
Адрес: Одесса
Сообщений: 1,794
Сказал(а) спасибо: 62
Поблагодарили 1,433 раз(а) в 815 сообщениях
Злополучный сегмент снова стал изредка слабо подмаргивать.
Цитата:
Сообщение от VGA240x320 Посмотреть сообщение
В электронике только два дефекта: Наличие проводимости, там где её не должно быть, и отсутствие,там где она должна быть.
Включил голову. Плата не имеет лакового покрытия ! Влажной кисточкой прошелся тщательно с обеих сторон по плате. Высушил феном. Процарапал все места платы между пайками. Дефект напрочь пропал. Скоро полсуток, как часы работают нормально.
__________________
С уважением, А.Малышев
Ответить с цитированием
Ответ


Быстрый переход

Похожие темы
Тема Автор Раздел Ответов Последнее сообщение
Электроника Г9-02 не горит сегмент necit48 Электроника 15 20.05.2015 15:49
Сколько времени должен светится светонакопитель на стрелках? SleepWalker Общий раздел 28 26.10.2014 16:19
Как светится черный цифер? disansk Citizen и другие японские часы 0 12.03.2014 18:20
Sinn 656 - лимита, где светится весь цифер MichPal Другие немецкие часы 8 23.12.2011 08:16
Насколько долго светится люминофор? Rrum Общий раздел 56 21.01.2010 20:49


Часовой пояс UTC +3, время: 00:40.